YHF型液壓換向閥
| ||||||||||||||||||||||||||
| 三、型號標注說明 | ||||||||||||||||||||||||||
![]() |
![]() | |||||||||||||||||||||||||
|
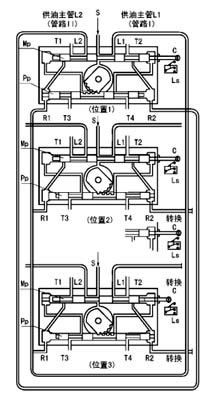
四、工作原理 | ||||||||||||||||||||||||||
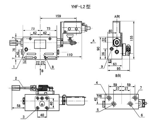
| 五、外形尺寸 | ||||||||||||||||||||||||||
![]() | ||||||||||||||||||||||||||
| 六、使用說明 YHF-L1型閥與流量585mL/min的泵相配,安裝于底板上。YHF-L2型閥與流量60和195mL/min的泵相配,安裝于泵體上。 YHF-L1型閥調(diào)整螺絲右旋設定壓力調(diào)高,左旋調(diào)低。YHF-L2型閥右旋設定壓力調(diào)低,左旋調(diào)高。 從泵體上拆卸YHL-L2型閥和拆卸YHF-L1型閥的蓋子時,應先將調(diào)整螺絲完全松開。 | ||||||||||||||||||||||||||
- 上一條 ZYP型二位四通液壓換向閥
- 下一條 DF型電磁換向閥




